Neutron Controls Power Conversion Module
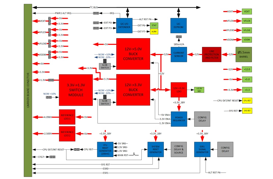
Neutron Controls Power Conversion Module is designed for the REDline™ Carrier Board and provides the necessary power rails to supply the AURIX™ MCU Platform Module and other peripheral modules and devices. Neutron Controls Power Conversion Module sources +5V, +3.3V, and +1.3V from an externally connected +12V power supply. The +5V and +3.3V rails have a selectable ±10% margining capability, providing means for thermal and functional qualification.Neutron Controls Power Conversion Module offers two high-precision voltage sources, allowing low-noise and very low drift references for all available AURIX ADC peripherals. Many options are available to configure the power rails’ sequencing, MCU and System reset delays, as well as reset sources. A separate circuit permits simulation of the ESR0 and ESR1 signals.
The Power Conversion Module features a complete hardware development support package, including all schematics, BOM, layout, gerbers, PCB stack-up, and low EMI design rules.
Features
- +12V to +5V and +12V to +3.3V switching DC/DC regulators based on a SupIRBuck™ integrated regulator with 96% maximum efficiency
- Up to 6A continuous current output on +5V and +3.3V, adjustable switching frequency from 250kHz to 1.5MHz (600kHz by default)
- Complete overcurrent and thermal protection
- ±10% margining is easily applied by sliding switches while the module is powered on
- Jumper selectable sources for VFLEX, VFLEXE, VDDM, and VEXT MCU supply rails
- Optional +1.3V core voltage supply, with selectable +10% margining, can be used for AURIX MCU qualification and testing
- Non-invasive accurate system current measurement using hall current sensor
- Low noise and very low drift +4.096V and +2.500V voltage references for use with ADC
- Versatile reset sequence circuitry with adjustable delay and CPU reset source; system reset and NMI signal emulation
- LED indication on all supply rails and reset signals
Overview
Block Diagram
Publié le: 2020-09-10
| Mis à jour le: 2024-05-13
