Microchip Technology Contrôleurs à signaux numériques dsPIC33CK1024MP710
Les contrôleurs à signaux numériques (DSC) dsPIC33CK1024MP710 de Microchip Technology avec PWM haute résolution et débit de données Flexible CAN (CAN FD) offrent des performances déterministes en temps réel et permettent des applications de contrôle à hautes performances. Les contrôleurs dsPIC33CK1024MP710 disposent d’un seul cœur 100 MHz dsPIC ® DSC avec DSP intégré et périphériques sur puce améliorés pour une détection/contrôle avancée, une commande générale robuste, une commande de moteur, une alimentation numérique et des applications embarquées à hautes performances. Ces DSC permettent de concevoir des systèmes de commande moteur de précision à hautes performances qui sont plus économes en énergie, plus silencieux en fonctionnement et offrent une durée de vie prolongée du moteur.La famille dsPIC33CK1024MP710 de Microchip Technology peut contrôler les moteurs BLDC, PMSM, ACIM, SR et pas-à-pas. Idéaux pour les alimentations à découpage (CA/CC, CC/CC, UPS et PFC), les DSC fournissent un contrôle numérique de haute précision des circuits Buck, Boost, flyback, demi-pont, pont complet, LLC et autres circuits de puissance pour atteindre le rendement énergétique le plus élevé possible. Ces composants sont également idéaux pour les applications robustes/universelles à hautes performances.
Caractéristiques
- Homologué AEC-Q100
- Conditions de fonctionnement
- 3 V à 3,6 V, -40 °C à +125 °C de CC à 100 MIPS
- 3 V à 3,6 V, -40 °C à +150 °C de CC à 70 MIPS
- dsPIC33CK UCT / CPU
- 256 Kbytes à 1 024 Kbytes de mémoire Flash de programme avec ECC et 128 Kbytes de RAM de données
- Division rapide à six cycles
- Flash avec double partition pour les capacités LiveUpdate
- Mise à jour de LiveUpdate
- Architecture reposant sur l'efficacité du code (C et Assembly)
- Accumulateurs de largeur 40 bits
- Cycle unique (MAC/MPY) avec double extraction de données
- Cycle unique, division matérielle mixed-sign MUL plus
- Prise en charge de multiplicateur 32 bits
- 5 ensembles de registres de contexte d’interruption sélectionnés pour une réponse d’interruption rapide
- Boucle de plafond nulle
- Auto-Test de Mémoire RAM intégré (MBIST)
- Gestion de l'horloge
- RC rapide (FRC)
- Oscillateur interne
- Sources d'horloge d'oscillateur et PLL programmables
- Sortie horloge de référence
- Moniteur d'horloge de sécurité (FSCM)
- Réveil et démarrage rapides
- FRC de secours (BFRC) 8 MHz avec diviseur (244 décimal) pour fournir une sortie 32,768 kHz nominale avec un rapport cyclique 50 %
- Gestion de l'alimentation
- Modes de gestion à faible puissance : veille, inactif et Doze
- Réinitialisation à la mise sous tension intégrée et réinitialisation en cas de baisse de tension
- PWM haute résolution avec placement fin du bord
- Jusqu’à 12 canaux PWM
- Résolution PWM 250ps
- Minuteurs, comparaison des sorties et capture d’entrée
- 1 minuteur 16 bits à usage général
- Module générateur de déclenchement périphérique (PTG)
- 8 modules SCCP
- Modes minuteur, Capture/comparaison et PWM
- Base de temps 16 ou 32 bits
- Capture 16 ou 32 bits
- Tampon de capture à quatre profondeurs
- Fonctionnement entièrement asynchrone, disponible en mode veille
- 9 modules MCCP/SCCP qui comprennent un minuteur, une Capture/comparaison et une PWM
- 1x MCCP
- 8 CCP
- Base de temps 16 ou 32 bits
- Capture 16 ou 32 bits
- Tampon de capture à quatre profondeurs
- Analogique avancé :
- 5 modules CAN
- CAN 3.5Msps 12 bits
- Jusqu’à 27 canaux de conversion
- Latence de conversion 250 ns
- 6 modules comparateurs CNA/analogiques
- CNA 12 bits avec compensation de pente matérielle
- Comparateurs analogiques 15 ns
- Sorties comparateurs analogiques/CNA partagées
- 3 modules ampli-Op, 20 MHz GBW
- Vitesse de balayage 40 V/s
- Décalage de ±1 mV
- 5 modules CAN
- Interfaces de communication
- Trois modules UART avec prise en charge des protocoles DMX et LIN/J2602
- 3 modules SPI/I2S 4-wire
- 2 modules de débit de données Flexible (FD) CAN
- 3 modules I2C avec prise en charge du SMBus
- PPS pour permettre la recartographie des fonctions
- 2 modules SENT
- 8 canaux d’accès direct à la mémoire (DMA)
- Périphériques
- 3 interfaces d'encodeur en quadrature (QEI) avec 4 entrées (Phase A, Phase B, Accueil et Index)
- 8 cellules logiques configurables (CLC) avec connexions internes pour sélectionner des périphériques et des PPS
- 2 générateurs de polarisation de courant (CBGs)
- Assistance au développement de débogueur
- Programmation en circuit et en application
- 3 points de rupture complexes et 5 simples
- Balayage de limite compatible IEEE 1149.2 (jtag)
- Tampon de Trace et surveillance de l’exécution
- Sécurité
- DMT (minuteur homme mort)
- ECC (Code de correction d’erreur) pour mémoire flash
- WDT (minuteur Watchdog)
- Sécurité CodeGuard™
- CRC (vérifications de redondance cyclique)
- Mémoire flash OTP par inhibiteur d'écriture ICSP™
- Auto-test de mémoire intégré (MBIST) pour RAM
- Démarrage 2 vitesses
- Surveillance d’horloge de sécurité intégrée (FSCM)
- FRC de secours (BFRC)
- Régulateur de tension interne Capless
- Broches virtuelles pour la redondance et la surveillance
- Conforme ISO 26262 et développé à l’issue du processus ISO 26262
Applications
- Correction du facteur de puissance (PFC)
- PFC entrelacé
- PFC de conduction critique
- PFC sans pont
- Convertisseurs CC/CC
- Buck, boost, Avance, flyback et push-pull
- Demi-pont/pont complet
- Pont complet à décalage de phase
- Convertisseurs résonants
- CC/CA
- Onduleurs demi-pont/pont complet
- Onduleurs résonants
- Contrôle de moteur
- BLDC
- PMSM
- SR
- ACIM
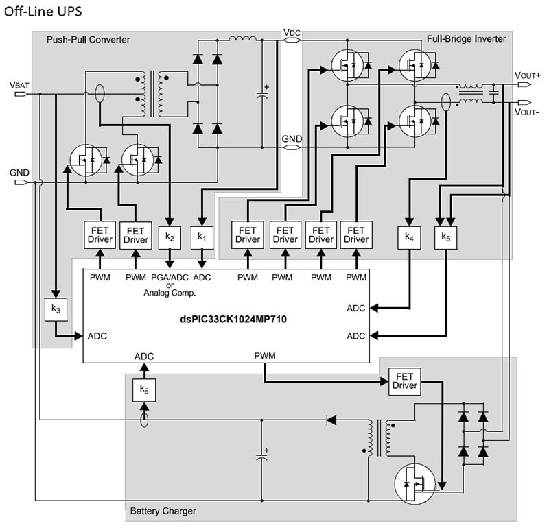
Schéma fonctionnel
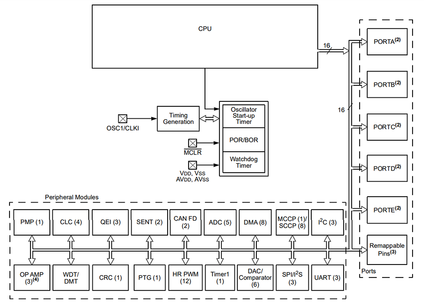
Schéma de principe CPU
Publié le: 2023-06-13
| Mis à jour le: 2023-10-09
