onsemi Régulateurs de commutation haute tension NCV1077
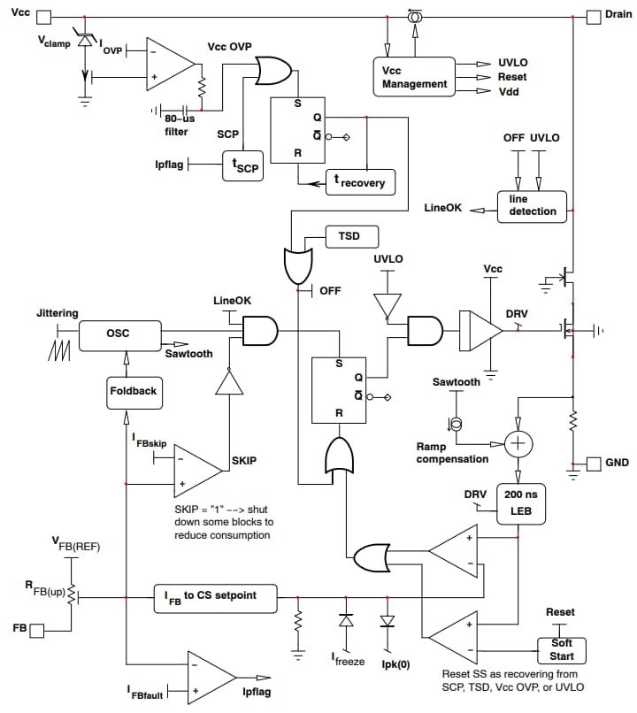
Les régulateurs de commutation haute tension NCV1077 d'onsemi intègrent un contrôleur en mode courant à fréquence fixe avec un MOSFET 670 V avec une RDS (ON) de 4,7 Ω. Ces régulateurs de commutation sont disponibles en boîtier PDIP-7 ou SOT-223. Les régulateurs NCV1077 fournissent un haut niveau d’intégration, comprenant un démarrage progressif, une gigue de fréquence, une protection de court circuit, une fonctionnalité saut de cycle, un point de consigne de courant de crête maximal, une compensation de rampe et une auto-alimentation dynamique (DSS). Ces régulateurs de commutation disposent d’une consommation électrique à vide de 300 µA et d’un courant de crête de 800 mA.Les régulateurs NCV1077 trouvent une application dans les alimentations auxiliaires EV et sont couramment intégrés dans les produits finaux tels que les chargeurs embarqués et les onduleurs de traction EV. Ces régulateurs de commutation sont homologués AEC, assurant fiabilité et performances dans les applications automobiles. Les régulateurs NCV1077 sont sans plomb, sans halogène, sans BFR et conformes à la directive RoHS.
Caractéristiques
- MOSFET 670 V intégré avec une RDS (ON) de 4,7 Ω
- Fonctionnement à fréquence fixe en mode courant (65 kHz/100 kHz/130 kHz)
- Fonctionnement saut de cycle à faible courant de crête
- Auto-alimentation dynamique (DSS)
- Protection contre les courts-circuits de sortie à récupération automatique avec détection basée sur minuteur
- Consommation électrique hors charge 300 µA
- Courant de crête 800 mA
- Homologué AEC
Applications
- Alimentation auxiliaire pour véhicules électriques
Architecture de circuit interne simplifiée
Circuit d'application standard
Ressource supplémentaire
Publié le: 2024-03-14
| Mis à jour le: 2024-04-03
