Analog Devices Inc. CNA à sortie courant/tension 16 bits ADFS5758
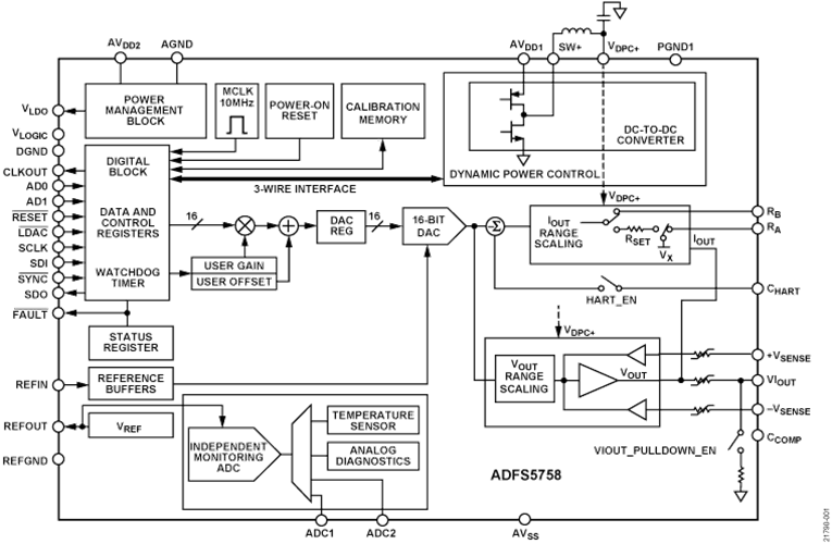
Le CNA à sortie courant/tension 16 bits ADFS5758 d'Analog Devices Inc. est approuvé pour la sécurité fonctionnelle pour la sortie de courant unipolaire. Le CNA est entièrement conforme à une capacité systématique du SC3. Il peut être utilisé dans les applications liées à la sécurité jusqu'au niveau SIL 2, conformément à la norme CEI 61508. Cela permet à un seul ADFS5758 d'atteindre le niveau SIL 2 pour une configuration non redondante. L'état de sécurité de l'ADFS5758 est un circuit ouvert/une impédance élevée. Le ADFS5758 fonctionne avec une plage d'alimentation électrique de −33 V (minimum) sur AVSS à +33 V (maximum) sur AVDD1 avec une tension de fonctionnement maximale entre les deux rails de 60 V. Un contrôle de puissance dynamique (DPC) sur puce réduit la dissipation d'énergie du boîtier au minimum. Ceci est permis par la régulation de la tension d'alimentation (VDPC+) vers la circuiterie de commande de sortie VIOUT entre 4,95 V et 27 V à l'aide d'un convertisseur Buck CC-CC, optimisé pour une dissipation d'énergie minimale sur puce. La broche CHART active un signal HART® à coupler sur la sortie de courant.Caractéristiques
- Approuvé pour la sécurité fonctionnelle aux niveaux SIL 2/SC3 pour une sortie de courant unipolaire par TÜV Rheinland, dossier numéro 968/FSP 2055.00/20
- Sortie courant/tension disponible sur une seule borne
- Plages de sortie de courant : 0 mA à 20 mA, 4 mA à 20 mA, 0 mA à 24 mA, ±20 mA, ±24 mA, −1 mA à +22 mA
- Plages de sortie de tension (avec 20 % sur la plage) : 0 V à 5 V, 0 V à 10 V, ±5 V et ±10 V
- Décalage et gain programmables par l'utilisateur
- Diagnostics avancés sur puce
- CAN 12 bits fonctionnant comme une fonction de surveillance indépendante qui peut valider la sortie et la précision.
- Référence sur puce
- DPC pour gestion thermique
- Décalage et gain programmables par l'utilisateur
- Architecture robuste, y compris la protection contre les défauts de sortie
- Normes de test CEM : Immunité conduite CEI 61000-4-6 (10 V, classe A)
- Immunité rayonnée CEI 61000-4-3 (20 V/m, classe A)
- DES CEI 61000-4-2 (contact ±6 kV, classe B)
- Transitoires électriques rapides (EFT) CEI 61000-4-4 (±4 kV, classe B)
- Surtension CEI 61000-4-5 (±4 kV, classe B)
- Émissions rayonnées CISRP 11 (classe B)
- LFCSP 32 fils, 5 mm × 5 mm
- Plage de températures de −40 °C à +105 °C
Applications
- Contrôle des processus
- Commande d'actionneur
- Sorties analogiques isolées de canal
- Applications de contrôleur logique programmable (PLC) et de système de contrôle distribué (DCS)
- Connectivité réseau HART
Schéma fonctionnel
Publié le: 2020-12-04
| Mis à jour le: 2024-12-09
